2021-12-24

“控制装置动作出口时间2.3ms,快速机械开关分闸时间1ms,整体起效时间9.2ms,快速开关型故障限流器人工接地短路验证试验圆满成功!”2021年12月20日14时许,随着宁夏电网750kV贺兰山变电站现场试验负责人宣布试验结果,作为国内首次在超高压核心枢纽变电站的应用,南瑞继保自主研发的PCS-8351快速开关型故障限流器的各项性能指标通过了实际系统短路检验,短路电流限流深度达到了31.5%,充分验证了解决方案设计的正确性。

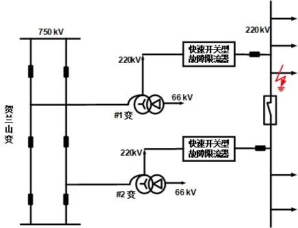
随着宁夏电网750kV双环网形成,750kV贺兰山变电站220kV母线三相短路电流已超过了现有常规断路器开断能力,将影响电网安全稳定运行,需采取相应的治理措施。但采用热备220kV线路的方式限制短路电流会降低电网的运行可靠性并增加了多条空载线路的损耗。
针对该问题,南瑞继保依托在电力系统分析、继电保护及控制领域多年积累的丰富经验,同时结合在高压交、直流快速开关等新兴技术上的重点突破,与国网西北分部、国网宁夏公司等多家单位开展了联合攻关,最终确定了在750kV贺兰山变2套主变中压侧各加装1套故障限流器的方案,短路电流限制效果最佳,且无稳态损耗及电压波动问题。同时也分析了设备投入后变压器保护、线路保护以及母线保护的动作特性,并以贺兰山变及周边系统为基础构建RTDS闭环仿真环境,通过第三方测试全面评估了故障限流器接入后的继电保护动作特性。

PCS-8351故障限流器采用快速机械开关并联电抗器原理,它具有聪敏的“大脑”——高速控制装置,采用高度集成的软、硬件设计,短路电流检测判断时间最快小于3ms;配合迅捷的“手臂”——快速机械开关,双断口串联冗余设计,分闸时间小于1ms,即使单个断口失效仍可有效限流。一、二次设备的深度融合实现故障发生后一周波内限流起效,在常规断路器断口还未分闸产生电弧前有效限制短路电流,降低了常规断路器的动作应力,确保故障可靠切除。PCS-8351故障限流器除可应用于变压器侧外,还可安装于母线分段/母联或线路出线侧,同样可起到快速柔性限流的效果。
PCS-8351故障限流器此次在宁夏750kV贺兰山变成功通过人工接地短路试验检验,充分验证了南瑞继保解决方案的有效性和产品的各项性能指标,为提高地区电网供电可靠性及贺兰山下网断面潮流疏散能力创造了有力条件。

目前PCS-8351故障限流器已在新疆、宁夏等多个电网应用,为日益凸显的高压电网短路电流超标问题提供了可广泛推广应用的柔性创新解决方案,也彰显了南瑞继保快速开关类产品在高压电网领域的领先地位。